キーイング入出力基板

 マンガを描いてばっかりでも面白くありませんので、標題部分を小さい基板に製作しました。

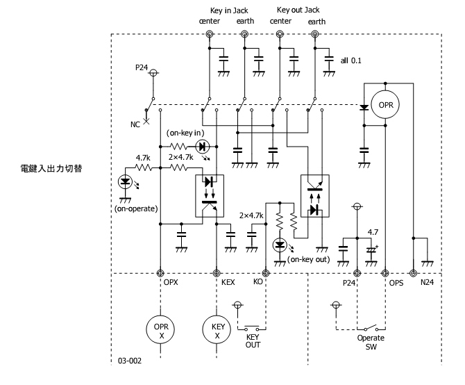
 図の枠内がその部分なんですが、前回から少し変更があります。


 しかしこんな端々ばっかしでは、なかなかですね。ごちゃごちゃやってんと早よタンクコイル巻け、とお叱りを受けそうですが、それをやってしまうとあとはどうでも良くなってしまいそうで(^^;

 図と現物で異なるのは、5回路のリレーなんてないので2回路のものを3つ使っているところと、フォトカプラではなく922の時にも使った耐圧の高いフォトMOSリレーを使っていること、そしてその入力側に保護ダイオードを入れたことくらいでしょうか。

 まぁしかしおまじないのパスコンだらけですね。効果のほどには大いに疑問がありますが…それと動作確認用のLEDも、さすがにちょっとイチビリ過ぎ?(^^;

 あっそうそう、キーイング入出力とありますが、もちろん出力側を無視(未使用に)して入力側に通常の無線機からのスタンバイを接続すれば、今までと同じ運用も可能です。実際は送受別アンテナを使うこともあって、そっちになることが多いんやないかな…その為もあって、接続はピンジャック(RCA)にしました(ETOの真似です)。


 実はたったこれだけやし、と実態配線図なんて描かずにえいやっと組んだんですが、お恥ずかしいことに結構間違ってしまいました。中でもオーボケはリレーのコイル側の極性間違い…ダイオードもLEDも入ってないんやから極性なんか関係ないわ、と大して見もせずに配線したところ、見事やってしまったわけで。こうやってよく見てみたら、ちゃぁんと「Bottom View」って書いてありますがな。そんなこともあり、ハンダ面(裏面、フォトMOSリレーも載ってる)は到底お見せできません(^^;;;

 ところで、制御系統の電源はやはりDC24Vがお勧めです。何しろ入手できる部品の種類が多いし、安い。バキュームリレーなどはたいがいDC26V内外ですし、写真のリレーなんて新品一個50円で並んでましたから。250円の間違いでした。

コメントする

この記事について

このページは、ji3kdhが2008年8月17日(日) 21:10に書いた記事です。

ひとつ前の記事は「カラーバースト信号」です。

次の記事は「Love Songs / Natalie Cole」です。

最近のコンテンツはインデックスページで見られます。